现代金属切削加工已逐渐向高转速、高进给、高加速度以及高精度化方向不断发展。其中,高速电主轴的设计开发和实践应用也成为其关键课题;在高速电主轴单元的设计中,对高速精密滚动轴承的预紧力设计关系着高速轴承的精度和刚度,同时对高速精密数控机床的主轴动态特性有着重要的影响,进而关系着整个系统运行的平稳性。
为了提高数控加工中心主轴系统的刚度和径向与轴向精度、为了防止轴向振动及共振引起的异音等等为目的,在主轴轴承的设计和安装时,通常需要对轴承施加一定的预紧力。目前对主轴轴承的预紧设计主要有定位预紧和定压预紧两种方式:一般中低转速主轴轴承的预紧方式为定位预紧,而高速主轴轴承的预紧方式为定压预紧。在定位预紧的情况下,主轴系统高转速下引起的发热致使主轴发生伸缩现象,但是主轴伸缩引起的弹簧的载荷变化及其微小,所以理论上认为定压预紧力在不同的转速下是不变的,为一恒值。
因此,定压预紧式的高速主轴轴承在低速大扭矩和高速低扭矩状态下,都保持恒定的预紧力。但是在主轴低速区域,为了得到系统性刚度、降低系统性振动和提高轴承的寿命,希望预紧力偏大;另一方面在主轴的高速区域,为了降低轴承的发热、降低摩擦力矩和提高轴承的疲劳寿命,希望预紧力偏小。为了达到上述的想法,以及克服定压预紧所带来的缺憾,这里编者提出一种高速主轴轴承的预紧力可控方法和思路,若能达到预紧力能随主轴转速的变化而变化的目的,当为之欣慰。如此,不仅可望获得高品质的动力学性能,而且还可大幅延长轴承的寿命。望这种思路可以起到抛砖引玉的作用。

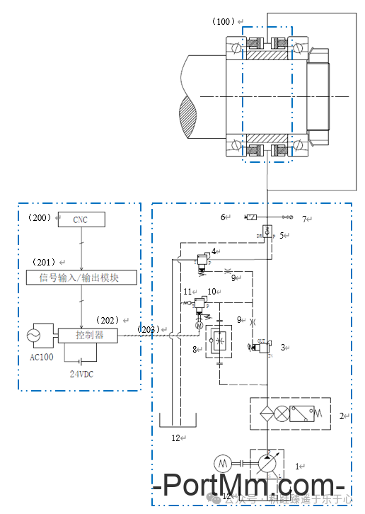
图1高速主轴轴承的预紧力控制和调节的原理图
当主轴在较低转速下运转时,由于轴承的滚动体所受离心力较小,轴承的摩擦力矩也较小,故发热量较低,为了得到最大的主轴系统的刚度,在温度许可范围内,应尽量提高轴承的预紧力;反之,当主轴的回转速度越来越高时,为了降低因轴承摩擦力矩增大所带来的轴承温升,应适当降低轴承的预紧力,降低一定的主轴系统刚度,而使轴承的温升控制在允许的范围内。因此主轴在不同的转速下运转时,轴承的预紧力应该是可变的且为可控的。这样,轴承的发热、主轴系统的刚度以及轴承的寿命这三者在主轴不同的转速工况下,不断寻求出最佳的平衡状态。
图1所示为高速主轴轴承的预紧力控制和调节的原理图。预紧力可控装置由液压(或气动)控制单元、数控部分以及预紧力执行机构部分组成。其中,液压(或气动)控制部分包含液压油泵、油过滤单元、先导式减压阀、先导式溢流阀、液控单向阀、调速阀、固定节流阀、压力继电器、压力表、数控溢流阀以及管路等组成。数控部分由CNC、信号输入/输出模块(I/O Link)、控制器(Controller)及电缆等构成。预紧力执行机构部分则设计为液压缸结构。
由图1可知,1-变量液压泵组、2-油过滤单元、3-先导式减压阀、4-先导式溢流阀、5-液控单向阀、6-压力继电器、7-压力表、8-调速阀、9-固定节流阀、10-数控溢流阀、11-单向阀、12-油箱、100-液压缸单元、200-数控机床系统(CNC)、201-信号输入/输出模块(I/O Link)、202-控制器(Controller)、203-电缆。

图2所示为100-液压缸单元放大示意图,也是主轴转动单元的结构示意图。一对高速角接触球轴承102按照背对背的组合方式装配在主轴101上,轴承的内圈之间用内定位衬套103来定位,轴承外圈之间由液压缸单元100来定位,然后由防松垫圈104和锁紧螺母105来轴向定位并固定整个轴承单元。
当主轴处于低转速区域时,进入液压缸单元100内的油压较大,即产生较大的推力并作用在轴承的外圈端面,这样轴承的预紧力变大,主轴系统的整体刚度提高;当主轴转速越来越高时,进入液压缸单元100内的油压将逐渐降低,即作用在轴承外圈端面上的推力逐渐变小,这样轴承的预紧力随着推力的变小而逐渐降低,主轴系统的刚度相对变小,但轴承的发热可以得到控制并处于稳定的范围内。
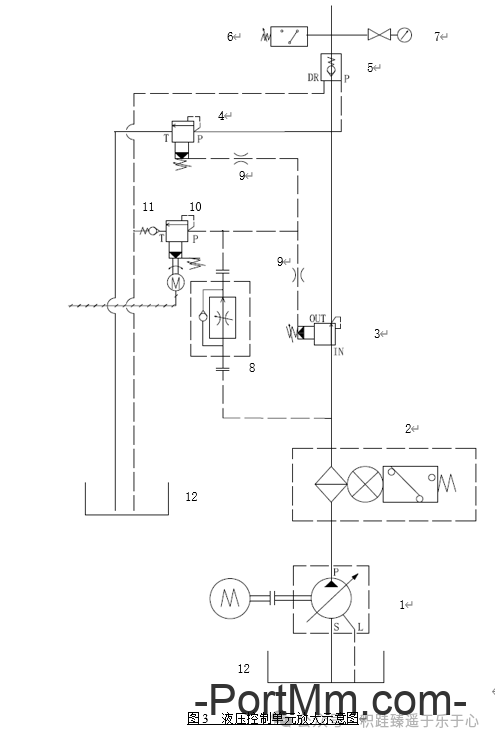
这样,高速角接触球轴承102的预紧力大小便由液压缸单元100产生的推力大小来决定。推力越大,预紧力越大,主轴刚度相对越大,主轴转速越低;反之,推力越小,预紧力越小,主轴刚度相对越小,主轴转速越高。液压缸单元100的推力的来源以及大小的控制则由液压控制单元完成,参照图3所示。

由图3可知,油箱12内的油液通过变量油泵组1输出一定压力的液压动力源,然后通过油过滤单元2后进入先导式液控减压阀3,经过先导式液控减压阀3减压至所需压力后,经过液控单向阀5后进入液压缸单元100,从而使液压缸单元100产生相应大小的推力;当液压缸单元100内所需的油压减小时,其内部油液通过液控单向阀5后,直接进入先导式溢流阀4后,被卸荷掉一部分液压,从而使液压缸单元100的推力减小至所需值。
先导式液控减压阀3的减压设定值和先导式溢流阀4的溢流设定值并非固定,而是随着主轴转速的变化而变化。当主轴得到转速指令时,数控系统(CNC)200同时会发出相应指令,并通过信号输入/输出模块201输入给控制器202,进而再由控制器202向数控溢流阀10里的步进电机发出脉冲指令,并控制和改变数控溢流阀10进油端的液压值,进而控制和改变先导式液控减压阀3和先导式溢流阀4的先导液控口的压力值,最终控制和改变先导式液控减压阀3的减压设定值和先导式溢流阀4的溢流设定值。
另外,液控单向阀5起到断电保压的作用。压力继电器6监测液压缸单元100内部的油压是否正常。调速阀8和固定节流阀9能够确保液控回路的压力稳定性,避免液控回路的油压波动。
以上便说明了主轴的转速大小和液压缸单元100的推力大小之间的逻辑控制关系。这种关系可参照图4油路和电气控制模型图。


图5所示为高速电主轴单元设计原理图,其主轴轴承设计为一端固定、一端游动的支撑方式。固定端由一组背对背方向安装的高速角接触球轴承构成,游动端设计为单列圆柱滚子轴承。背对背安装的角接触轴承的内圈之间安装一内定位衬套,外圈之间则安装一套预紧力控制的液压缸单元(如图6)。
当主轴处于低速域运转时,角接触球轴承的发热量较低,此时主轴转速信号经CNC输入给液压控制单元,然后经液压控制单元输出一定压力的油压,并经电主轴单元的油道进入预紧力控制的液压缸单元的301液压缸缸体内,推动302液压缸活塞以一定的轴向力作轴向运动,最终施力给角接触球轴承的外圈端面,实现预紧力的增大,提高主轴系统的整体刚度。
当主轴处于高速域运转时,角接触球轴承的发热量较高,此时主轴转速信号经CNC输入给液压控制单元,然后经液压控制单元输出一定压力的油压,此时的油压相对于主轴低转速时的油压要低,所以301液压缸缸体内的油压应卸荷掉一部分,直到减至所需压力值。这个减压的过程中,因油压的卸荷和角接触轴承外圈的受热伸长,302液压缸的两个活塞将相向发生一定的微量位移。这样,角接触球轴承的预紧力减小,以适应高转速的运转,发热量稳定,主轴系统的整体刚度相对减低,提高轴承的使用寿命。
