小吨位起重机常用的4种P型热轧轻轨

释放双眼,带上耳机,听听看~!
矿业、林业、建筑等轨道用途的P型热轧轻轨,共7种,包括9kg/m(P9)、12kg/m(P12)、15kg/m(P15)、18kg/m(P18)、22kg/m(P22)、24kg/m(P24)、30kg/m(P30),小型吨位起重机常采用P15、P18、P24、P30四种。
小吨位起重机常用的4种P型热轧轻轨

图1  热轧轻轨(来源:网络)

1、热轧轻轨长度

热轧轻轨的定尺长度为5m、5.5m、6m、6.5m、7m、7.5m、8m、8.5m、9m、9.5m、10m、10.5m、11m、11.5m、12m;

2、热轧轻轨每米理论重量
型号9kg/m:8.94kg;
型号12kg/m:12.2kg;
型号15kg/m:15.2kg;
型号18kg/m:18.06kg;
型号22kg/m:22.3kg;
型号24kg/m:24.46kg;
型号30kg/m:30.1kg; 
3、钢牌号及力学性能
热轧轻轨的钢牌号有:

型号9kg/m、12kg/m:50Q、45SiMnP抗拉强度大于等于569N/mm2

型号15kg/m、18kg/m、22kg/m、24kg/m、30kg/m55Q、50SiMnP抗拉强度大于等于685N/mm2

说明:

牌号55Q代表的是一种中碳钢,具有较高的屈服强度‌。55Q中的“55”表示碳含量约为0.55%,“Q”则代表这种钢材的用途和质量等级‌。
50SiMnP‌是一种低合金钢。‌Si‌(硅)是一种半金属元素,常用于提高材料的强度和耐腐蚀性。‌Mn‌(锰)是一种过渡金属,常用于增加材料的硬度和韧性。‌P‌(磷)则可以提高材料的耐磨性和耐腐蚀性。

4、标识

热轧轻轨都是成批交货,每捆至少两个吊牌,包含厂标、型号、牌号,另外还有炉(批)号。轨腰也可能有型号和厂标。
小吨位起重机常用的4种P型热轧轻轨

图2  带吊牌的成捆热轧轻轨(来源:网络)

5、热轧轻轨截面型式尺寸图

9kg/m(P9)、12kg/m(P12)、15kg/m(P15)、18kg/m(P18)、22kg/m(P22)、24kg/m(P24)、30kg/m(P30)截面型式尺寸如图A.1~图A.7
小吨位起重机常用的4种P型热轧轻轨
图A.1  P9热轧轻轨截面型式尺寸
(来源:GB/T 11264-2012截图)
 
小吨位起重机常用的4种P型热轧轻轨

图A.2  P12热轧轻轨截面型式尺寸

(来源:GB/T 11264-2012截图)
 

小吨位起重机常用的4种P型热轧轻轨图A.3  P15热轧轻轨截面型式尺寸

(来源:GB/T 11264-2012截图)
 
 
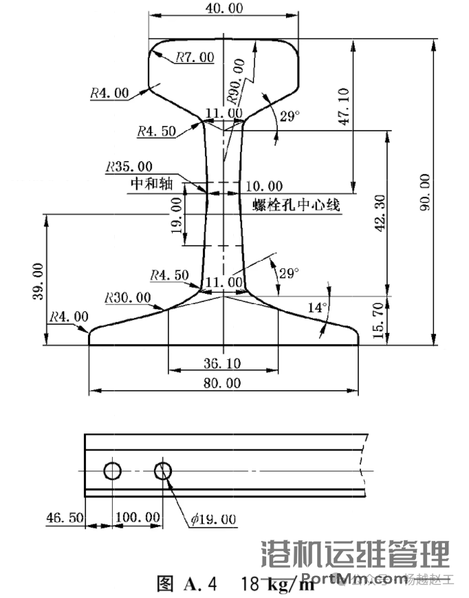
小吨位起重机常用的4种P型热轧轻轨图A.4  P18热轧轻轨截面型式尺寸

(来源:GB/T 11264-2012截图)

 

小吨位起重机常用的4种P型热轧轻轨
图A.5  P22热轧轻轨截面型式尺寸

(来源:GB/T 11264-2012截图)

 

小吨位起重机常用的4种P型热轧轻轨
图A.6  P24热轧轻轨截面型式尺寸

(来源:GB/T 11264-2012截图)

 

小吨位起重机常用的4种P型热轧轻轨
图A.7  P30热轧轻轨截面型式尺寸

(来源:GB/T 11264-2012截图)


----参考资料----
GB/T11264-2012  《热轧轻轨》,国家标准全文公开系统
GB/T11265-1989  《热轧轻轨用接头夹板》,国家标准全文公开系统
GB/T11266-1989  《轻轨用垫板》,国家标准全文公开系统
 

以上为个人的一些薄识总结,仅供参考

描述、数据如有误之处,敬请指正。

图片如有侵权,请联系删除。

小吨位起重机常用的4种P型热轧轻轨

点击二维码关注哦,期待一起交流!

给TA打赏
共{{data.count}}人
人已打赏
智慧港口

港口智慧化:集装箱自动识别简介

2025-1-24 14:15:44

港口起重机

起重机常用的4种P型铁路用热轧钢轨

2025-1-24 14:24:35

个人中心
购物车
优惠劵
今日签到
有新私信 私信列表
搜索